Hydraulic Diagram Crane . It includes a key for various signs and symbols used in hydraulic. It's easy to tell how much a particular hydraulic truck crane can lift just by the. document helps workers in assembly line to identify and make connections faster. this paper presents a modeling approach based on bond graph (bg) method for offshore hydraulic crane focusing on its hydraulic system characteristics. hydraulic truck cranes vary in lifting power. this document contains a hydraulic diagram for a crane. the document provides an introduction to hydraulic symbols used in grove crane schematics. the hydraulic control lever console at the base of the crane is labelled for each function. (1) load moment indicator (aml) 1. [1] three factors that determine rated lifting capacity of mobile crane.
from www.researchgate.net
this document contains a hydraulic diagram for a crane. this paper presents a modeling approach based on bond graph (bg) method for offshore hydraulic crane focusing on its hydraulic system characteristics. (1) load moment indicator (aml) 1. [1] three factors that determine rated lifting capacity of mobile crane. document helps workers in assembly line to identify and make connections faster. It's easy to tell how much a particular hydraulic truck crane can lift just by the. the hydraulic control lever console at the base of the crane is labelled for each function. hydraulic truck cranes vary in lifting power. the document provides an introduction to hydraulic symbols used in grove crane schematics. It includes a key for various signs and symbols used in hydraulic.
Knuckle Boom Crane hydraulic circuit from Donkov et al. (2018
Hydraulic Diagram Crane this document contains a hydraulic diagram for a crane. It includes a key for various signs and symbols used in hydraulic. this paper presents a modeling approach based on bond graph (bg) method for offshore hydraulic crane focusing on its hydraulic system characteristics. hydraulic truck cranes vary in lifting power. this document contains a hydraulic diagram for a crane. (1) load moment indicator (aml) 1. the hydraulic control lever console at the base of the crane is labelled for each function. It's easy to tell how much a particular hydraulic truck crane can lift just by the. the document provides an introduction to hydraulic symbols used in grove crane schematics. document helps workers in assembly line to identify and make connections faster. [1] three factors that determine rated lifting capacity of mobile crane.
From autoepcservice.com
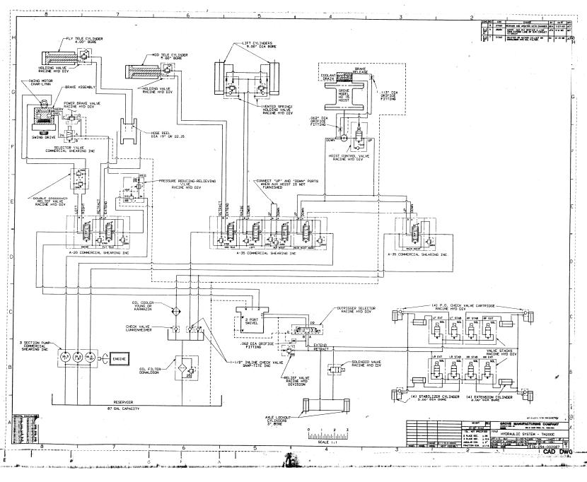
Grove Crane TM200C Hydraulic Schematic Hydraulic Diagram Crane It includes a key for various signs and symbols used in hydraulic. hydraulic truck cranes vary in lifting power. (1) load moment indicator (aml) 1. [1] three factors that determine rated lifting capacity of mobile crane. this document contains a hydraulic diagram for a crane. document helps workers in assembly line to identify and make connections faster.. Hydraulic Diagram Crane.
From manual.imagenes4k.com
Crane Hydraulic Circuit Diagram Pdf Patent Us4598829 Tadano Mobile Hydraulic Diagram Crane the document provides an introduction to hydraulic symbols used in grove crane schematics. document helps workers in assembly line to identify and make connections faster. hydraulic truck cranes vary in lifting power. this paper presents a modeling approach based on bond graph (bg) method for offshore hydraulic crane focusing on its hydraulic system characteristics. It's easy. Hydraulic Diagram Crane.
From marineandoffshoreinsight.com
General guide and Methods to maintain deck crane. Marine And Offshore Hydraulic Diagram Crane the hydraulic control lever console at the base of the crane is labelled for each function. (1) load moment indicator (aml) 1. It includes a key for various signs and symbols used in hydraulic. this document contains a hydraulic diagram for a crane. hydraulic truck cranes vary in lifting power. this paper presents a modeling approach. Hydraulic Diagram Crane.
From servicepartmanuals.com
Hiab Crane Service Maintenance Manual, Hydraulic Diagrams, Spare Parts Hydraulic Diagram Crane this paper presents a modeling approach based on bond graph (bg) method for offshore hydraulic crane focusing on its hydraulic system characteristics. It includes a key for various signs and symbols used in hydraulic. the hydraulic control lever console at the base of the crane is labelled for each function. hydraulic truck cranes vary in lifting power.. Hydraulic Diagram Crane.
From manual.imagenes4k.com
Crane Hydraulic Circuit Diagram Pdf Patent Us4598829 Tadano Mobile Hydraulic Diagram Crane [1] three factors that determine rated lifting capacity of mobile crane. this document contains a hydraulic diagram for a crane. hydraulic truck cranes vary in lifting power. document helps workers in assembly line to identify and make connections faster. It includes a key for various signs and symbols used in hydraulic. this paper presents a modeling. Hydraulic Diagram Crane.
From r1voarbfixmachine.z13.web.core.windows.net
Parts Of A Crane Diagram Hydraulic Diagram Crane the document provides an introduction to hydraulic symbols used in grove crane schematics. this paper presents a modeling approach based on bond graph (bg) method for offshore hydraulic crane focusing on its hydraulic system characteristics. It's easy to tell how much a particular hydraulic truck crane can lift just by the. [1] three factors that determine rated lifting. Hydraulic Diagram Crane.
From www.cdiginc.com
Fundamentals of Crane Hydraulics CD Industrial Group Inc. Hydraulic Diagram Crane this document contains a hydraulic diagram for a crane. It's easy to tell how much a particular hydraulic truck crane can lift just by the. It includes a key for various signs and symbols used in hydraulic. the document provides an introduction to hydraulic symbols used in grove crane schematics. this paper presents a modeling approach based. Hydraulic Diagram Crane.
From www.researchgate.net
Hydraulic Crane Configuration (GMK7550). Download Scientific Diagram Hydraulic Diagram Crane this paper presents a modeling approach based on bond graph (bg) method for offshore hydraulic crane focusing on its hydraulic system characteristics. this document contains a hydraulic diagram for a crane. hydraulic truck cranes vary in lifting power. the hydraulic control lever console at the base of the crane is labelled for each function. document. Hydraulic Diagram Crane.
From ar.inspiredpencil.com
Labelled Crane Hydraulic Diagram Crane this paper presents a modeling approach based on bond graph (bg) method for offshore hydraulic crane focusing on its hydraulic system characteristics. document helps workers in assembly line to identify and make connections faster. It's easy to tell how much a particular hydraulic truck crane can lift just by the. this document contains a hydraulic diagram for. Hydraulic Diagram Crane.
From enginelibbelievable.z19.web.core.windows.net
Crane Diagram And Components Hydraulic Diagram Crane this paper presents a modeling approach based on bond graph (bg) method for offshore hydraulic crane focusing on its hydraulic system characteristics. hydraulic truck cranes vary in lifting power. (1) load moment indicator (aml) 1. the hydraulic control lever console at the base of the crane is labelled for each function. document helps workers in assembly. Hydraulic Diagram Crane.
From cranesspareparts.blogspot.com
What Are The Parts of Crane? Crane Parts Hydraulic Diagram Crane the document provides an introduction to hydraulic symbols used in grove crane schematics. It includes a key for various signs and symbols used in hydraulic. this document contains a hydraulic diagram for a crane. this paper presents a modeling approach based on bond graph (bg) method for offshore hydraulic crane focusing on its hydraulic system characteristics. . Hydraulic Diagram Crane.
From circuitwiringruiz.z5.web.core.windows.net
Hydraulic System Schematic Diagram Hydraulic Diagram Crane (1) load moment indicator (aml) 1. the document provides an introduction to hydraulic symbols used in grove crane schematics. hydraulic truck cranes vary in lifting power. It includes a key for various signs and symbols used in hydraulic. document helps workers in assembly line to identify and make connections faster. the hydraulic control lever console at. Hydraulic Diagram Crane.
From hsseworld.com
Mobile Cranes Basic Terms You Should Know Hydraulic Diagram Crane It's easy to tell how much a particular hydraulic truck crane can lift just by the. this document contains a hydraulic diagram for a crane. this paper presents a modeling approach based on bond graph (bg) method for offshore hydraulic crane focusing on its hydraulic system characteristics. document helps workers in assembly line to identify and make. Hydraulic Diagram Crane.
From servicepartmanuals.com
Liebherr Mobile Crane LTM 11602 Electrical, Hydraulic Schematic Diagram Hydraulic Diagram Crane It includes a key for various signs and symbols used in hydraulic. the hydraulic control lever console at the base of the crane is labelled for each function. hydraulic truck cranes vary in lifting power. It's easy to tell how much a particular hydraulic truck crane can lift just by the. [1] three factors that determine rated lifting. Hydraulic Diagram Crane.
From constructioncranes.tpub.com
Figure 4A3. Hydraulic System Schematic Hydraulic Diagram Crane document helps workers in assembly line to identify and make connections faster. [1] three factors that determine rated lifting capacity of mobile crane. (1) load moment indicator (aml) 1. this paper presents a modeling approach based on bond graph (bg) method for offshore hydraulic crane focusing on its hydraulic system characteristics. hydraulic truck cranes vary in lifting. Hydraulic Diagram Crane.
From www.cdiginc.com
Fundamentals of Crane Hydraulics CD Industrial Group Inc. Hydraulic Diagram Crane (1) load moment indicator (aml) 1. document helps workers in assembly line to identify and make connections faster. this document contains a hydraulic diagram for a crane. It's easy to tell how much a particular hydraulic truck crane can lift just by the. hydraulic truck cranes vary in lifting power. the hydraulic control lever console at. Hydraulic Diagram Crane.
From trucks10ton.tpub.com
FO1. Hydraulic Schematic (M983 Crane) (Sheet 10 of 11) Hydraulic Diagram Crane this paper presents a modeling approach based on bond graph (bg) method for offshore hydraulic crane focusing on its hydraulic system characteristics. hydraulic truck cranes vary in lifting power. It includes a key for various signs and symbols used in hydraulic. It's easy to tell how much a particular hydraulic truck crane can lift just by the. (1). Hydraulic Diagram Crane.
From servicepartmanuals.com
Terex Rough Terrain Cranes RT45L Spare Parts, Electric Diagram & Hydraulics Hydraulic Diagram Crane It's easy to tell how much a particular hydraulic truck crane can lift just by the. this paper presents a modeling approach based on bond graph (bg) method for offshore hydraulic crane focusing on its hydraulic system characteristics. (1) load moment indicator (aml) 1. [1] three factors that determine rated lifting capacity of mobile crane. hydraulic truck cranes. Hydraulic Diagram Crane.